![]() |
(Obsolete) Saftronics VG10 – Dynamic Torque Vector AC Drive
(Obsolete FINCOR Series 6600)
- Saftronics VG10 – Dynamic Torque Vector AC Drives
- Pricing, Dimensions & Weights
- Optional DC Link Reactors
- Options & Accessories
- Palm Pilot Saflink Kit
- Relay Output Card
- SR10 Radio Modem Kit
- Digital I/O Interface Card
- Analog I/O Interface Card
- SF-10 Ethernet Module
- PGX Encoder Feedback Card
- Encoder + Analog Output Card
- PG Feedback Card (VG10 only)
- PG Feedback Card (VG10 only)
- Synchronized Operation Card (VG10 only)
- 24 VDC or 24/120 VAC Interface Card Kit (PC10, GP10 or VG10 Inverter)
- Air Pressure Sensor + V/I Converter Output Card
- SDBU – Dynamic Brake Module
- Ratings Efficiency & Watts Loss (230, 460VAC)
- Standard Specifications
- For Drive Dimension Sheets, contact Joliet Technologies
- Basic Connection Diagrams
- Basic Connection Diagram (Sink Logic, Mainly America)
- Basic Connection Diagram to PLC (Sink Logic, Mainly America)
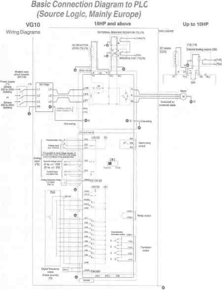
- Basic Connection Diagram (Source Logic, Mainly Europe)
- Basic Connection Diagram to PLC (Source Logic, Mainly Europe)
- For Spare Parts, contact Joliet Technologies
Basic Connection Diagram to PLC (Source Logic, Mainly Europe)
Prices and specifications subject to change without notice.
To purchase any Saftronics drives or information, contact us at:
Phone (815) 725-9696,
Toll Free (866) 492-9888,
Fax (815) 725-9393 or
E-mail sale@olsenelectricnj.com
Call for availability of drives, and freight options. (815) 725-9696
All prices are subject to change without notice.

